Notices

1997 F150 Lariat: Fuse #5 (interior panel) Blowing

Thread Tools
 
Search this Thread
 
Old Dec 11, 2025 | 01:09 PM
  #1  
auskip07's Avatar
auskip07
Thread Starter
|
Cross-Country
10 Year Member
Liked
Joined: May 2015
Posts: 82
Likes: 2
From: Atlanta
1997 F150 Lariat: Fuse #5 (interior panel) Blowing

Reaching out for some ideas while my power probe comes in the mail.

Truck spec: 1997 F150 Lariat 5.4 4x4 (E40D)
Truck history: Sat for 4 years in a barn after its owner passed. Bought it from a salvage guy who got it running. Runs good, shifts fine.

Issue:
Fuse #5 blows after 4-5 min of driving. According to the owners manual fuse diagram #5 Feeds: AC clutch, Backup lights, Climate actuator, Speed Management (Cruise control). Ive seen other manuals state "Speed range sensor" ,"Climate mode switch" , Daytime running lamp relay (but 97 has a running lamp module)

What ive done so far: with no improvement
  • Removed the AC clutch connection and tested the Clutch (Reads 3-4 ohm)
  • Disconnected the Cruise control servo and verified that the 2 amp fuse is present on the pressure switch at the master cylinder
  • Disconnected the blend door actuator
  • traced down the wiring from the backup/reverse lights to the middle of the cab looking for any possible culprits.
Item of interest: After the last fuse popped i kept the truck running an inserted another and it popped instantly. Curious what this might mean if there was a Power to ground condition thats not present at startup but present after the truck has ran.

Any guidance or help would be appreciated.

 
Reply
Old Dec 11, 2025 | 01:46 PM
  #2  
Franklin2's Avatar
Franklin2
Moderator
25 Year Member
Photogenic
Community Builder
Community Influencer
Joined: Jan 2001
Posts: 56,846
Likes: 2,681
From: Virginia
Club FTE Gold Member
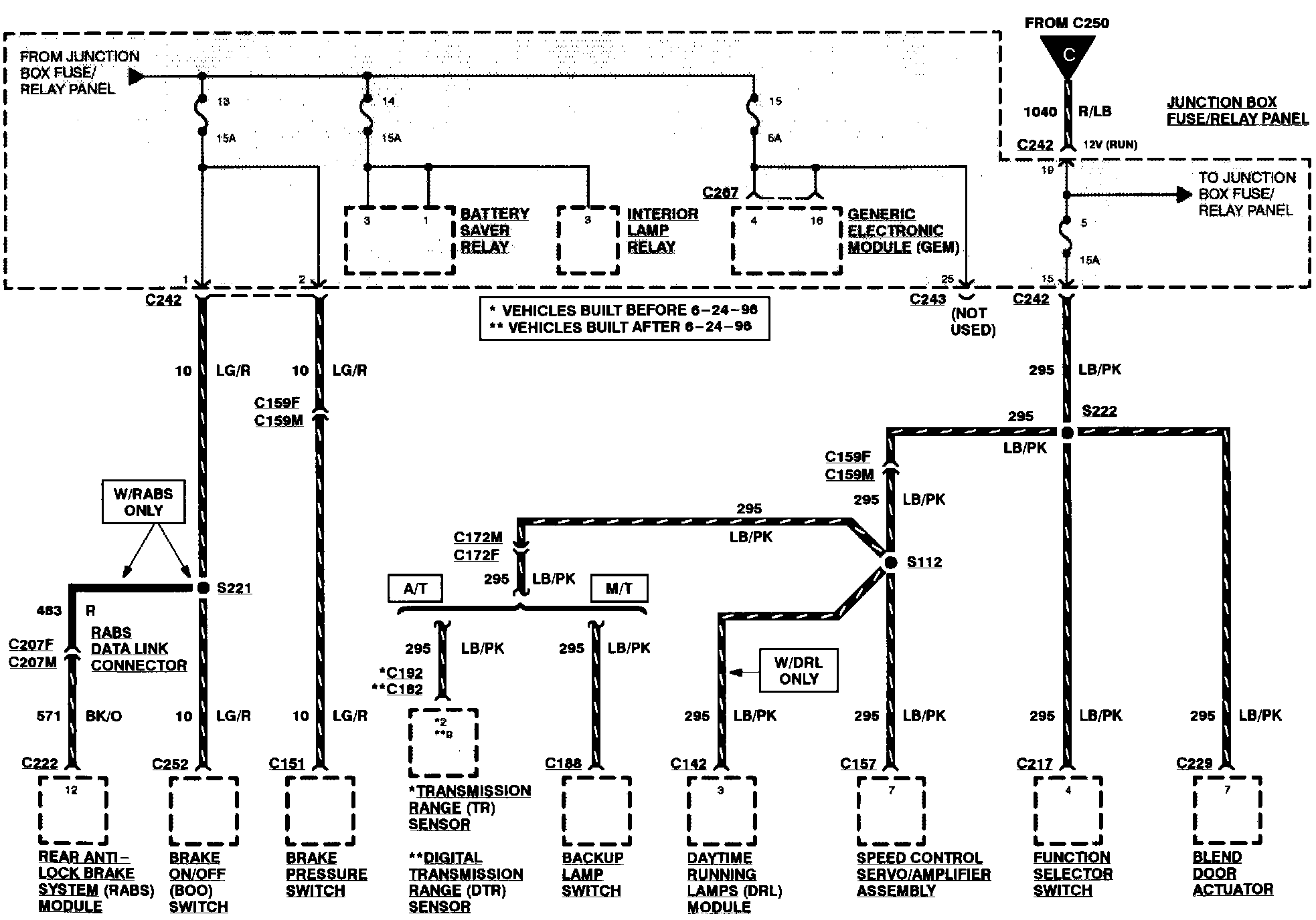
Here's the diagram. What I would do first is try to find connector C159. If you can disconnect that, it would split the circuit up and you could concentrate on half of it. Let me see if I can find a location for C159.

 
Reply
Old Dec 11, 2025 | 01:50 PM
  #3  
Franklin2's Avatar
Franklin2
Moderator
25 Year Member
Photogenic
Community Builder
Community Influencer
Joined: Jan 2001
Posts: 56,846
Likes: 2,681
From: Virginia
Club FTE Gold Member
C159 Left rear of engine compartment

Remember left and right are if you are sitting in the driver's seat. If you find the problem on the left side of the diagram you can then disconnect connector C172


C172Right rear of engine compartment
 
Reply
Old Dec 11, 2025 | 01:53 PM
  #4  
auskip07's Avatar
auskip07
Thread Starter
|
Cross-Country
10 Year Member
Liked
Joined: May 2015
Posts: 82
Likes: 2
From: Atlanta
Thanks Dave F
 

Last edited by auskip07; Dec 11, 2025 at 03:35 PM.
Reply
Old Dec 11, 2025 | 01:57 PM
  #5  
Franklin2's Avatar
Franklin2
Moderator
25 Year Member
Photogenic
Community Builder
Community Influencer
Joined: Jan 2001
Posts: 56,846
Likes: 2,681
From: Virginia
Club FTE Gold Member
This picture shows C172. I can't find C159 in a picture.

 
Reply
Old Dec 11, 2025 | 02:05 PM
  #6  
auskip07's Avatar
auskip07
Thread Starter
|
Cross-Country
10 Year Member
Liked
Joined: May 2015
Posts: 82
Likes: 2
From: Atlanta
possibly this? looks like it would be hard to miss if i can get my eye on it
 
Attached Images
File Type: pdf
C159 shape.pdf (153.0 KB, 18 views)
Reply
Old Dec 11, 2025 | 03:03 PM
  #7  
auskip07's Avatar
auskip07
Thread Starter
|
Cross-Country
10 Year Member
Liked
Joined: May 2015
Posts: 82
Likes: 2
From: Atlanta
Originally Posted by Franklin2
This picture shows C172. I can't find C159 in a picture.

I'm pretty certain one of these 3 are C159. 3 bolted to the fire wall Just have to match pin 1 yellow and confirm that its 159

 

Last edited by auskip07; Dec 11, 2025 at 05:37 PM.
Reply
Old Dec 11, 2025 | 05:38 PM
  #8  
auskip07's Avatar
auskip07
Thread Starter
|
Cross-Country
10 Year Member
Liked
Joined: May 2015
Posts: 82
Likes: 2
From: Atlanta
C172 is on the opposite side of the engine bay under the main fuse panel plastic
 

Last edited by auskip07; Dec 16, 2025 at 11:39 AM.
Reply
Old Dec 11, 2025 | 05:48 PM
  #9  
Franklin2's Avatar
Franklin2
Moderator
25 Year Member
Photogenic
Community Builder
Community Influencer
Joined: Jan 2001
Posts: 56,846
Likes: 2,681
From: Virginia
Club FTE Gold Member
Remember during all of this, you are worried about a lightblue/pink wire. Hard to transfer the wiring diagram to the real world in the truck isn't it.
 
Reply
Old Dec 11, 2025 | 05:54 PM
  #10  
auskip07's Avatar
auskip07
Thread Starter
|
Cross-Country
10 Year Member
Liked
Joined: May 2015
Posts: 82
Likes: 2
From: Atlanta
Originally Posted by Franklin2
Remember during all of this, you are worried about a lightblue/pink wire. Hard to transfer the wiring diagram to the real world in the truck isn't it.
Agreed, being color blind poses more challenges i rely on pin # location to identify the correct wire once i see what that color looks like to me i can match it in my head. Yes the wiring diagram takes a little getting used to. I have wired stereos and other electrical work with the pin location method so hopefully i can do this successfully
 
Reply
Old Dec 12, 2025 | 08:44 PM
  #11  
auskip07's Avatar
auskip07
Thread Starter
|
Cross-Country
10 Year Member
Liked
Joined: May 2015
Posts: 82
Likes: 2
From: Atlanta
Tracked it down to the harness going to the range sensor. move the harness and the fuse pops.

Link to the full factory service manuals 1997 - 2003 incase anyone needs them.
https://www.dropbox.com/scl/fo/i0y3i...bu5xq&e=1&dl=0
 
Reply
Old Dec 15, 2025 | 07:28 PM
  #12  
auskip07's Avatar
auskip07
Thread Starter
|
Cross-Country
10 Year Member
Liked
Joined: May 2015
Posts: 82
Likes: 2
From: Atlanta
i was wrong about the range sensor but looks like my sensor needs adjusting. Found the short. It was the HVAC control selector switch. took the truck for a few drives and it hasnt blown since.
 
Reply
Old Dec 16, 2025 | 10:47 AM
  #13  
projectSHO89's Avatar
projectSHO89
Hotshot
20 Year Member
Photogenic
Photoriffic
Shutterbug
Joined: Jan 2004
Posts: 19,736
Likes: 1,069
From: St Louis
Originally Posted by auskip07
i was wrong about the range sensor but looks like my sensor needs adjusting. Found the short. It was the HVAC control selector switch. took the truck for a few drives and it hasnt blown since.
Not sure how you concluded that it was the selector switch. There's just not much inside the switch that could short to ground and cause F05 to blow. I'd suspect that the odds of it being the actual switch are extremely long and that, while the faulty branch circuit has apparently been identified, the final pinpoint may not yet have been found.

 
Reply
Old Dec 16, 2025 | 11:02 AM
  #14  
auskip07's Avatar
auskip07
Thread Starter
|
Cross-Country
10 Year Member
Liked
Joined: May 2015
Posts: 82
Likes: 2
From: Atlanta
Originally Posted by projectSHO89
Not sure how you concluded that it was the selector switch. There's just not much inside the switch that could short to ground and cause F05 to blow. I'd suspect that the odds of it being the actual switch are extremely long and that, while the faulty branch circuit has apparently been identified, the final pinpoint may not yet have been found.
How did i conclude it was the switch? It hasnt blown since i replaced the selector switch (which is listed on the circuit). Not by a short drive but by a large margin. Ive driven the truck 50 miles since then and it wouldnt make it past 2 miles previously without the fuse blowing. You cant argue with results and the results are there. If it was a true power to ground condition it would blow instantly
 
Reply
Old Dec 16, 2025 | 04:17 PM
  #15  
projectSHO89's Avatar
projectSHO89
Hotshot
20 Year Member
Photogenic
Photoriffic
Shutterbug
Joined: Jan 2004
Posts: 19,736
Likes: 1,069
From: St Louis
Originally Posted by auskip07
How did i conclude it was the switch? It hasnt blown since i replaced the selector switch (which is listed on the circuit). Not by a short drive but by a large margin. Ive driven the truck 50 miles since then and it wouldnt make it past 2 miles previously without the fuse blowing. You cant argue with results and the results are there. If it was a true power to ground condition it would blow instantly
Cool! I'm happy to chalk up a win in that column when they happen.

Best of luck!.
 
Reply



All times are GMT -5. The time now is 08:45 PM.