Fuel Pump voltage
Fuel Pump voltage
I am helping my neighbor get his 1989 f150 v8 running. It is getting spark, but no fuel pressure. The high pressure pump mounted inside the driver's frame rail was bad, (verified off the truck), I replaced it, but it is only getting 3.6 volts on the connector, and it needs 12 volts. Is there a fuel pump relay that would limit the voltage if bad? If so, how do I find it? If not, what else would reduce the voltage to the pump?
The truck has dual fuel tanks with a switch on the dash. The low pressure in-tank pumps are not pumping from the tanks to the high pressure pump either, perhaps due to low voltage.
Thanks
The truck has dual fuel tanks with a switch on the dash. The low pressure in-tank pumps are not pumping from the tanks to the high pressure pump either, perhaps due to low voltage.
Thanks
I am helping my neighbor get his 1989 f150 v8 running. It is getting spark, but no fuel pressure. The high pressure pump mounted inside the driver's frame rail was bad, (verified off the truck), I replaced it, but it is only getting 3.6 volts on the connector, and it needs 12 volts. Is there a fuel pump relay that would limit the voltage if bad?
The voltage you are looking at is zero not 3.6 Volts. You should not be using a volt meter in the fuel circuits. Use a test light and you will find it to be zero volts. The Fuel pump relay is open and you are reading leakage from pin #8 of the EEC Computer.Check your Inertia Switch to see if it is open. If OK ground pin#6 of the self-test connector and turn on the key and see if the fuel pumps run.
Bill, thank you. I have GM vehicles so my experience with Fords is minimal. I will check the inertia switch tomorrow. I understand it is on the inside firewall left of the brake pedal. Where is the self test connector located? If the fuel pumps run with the #6 pin grounded, what will that tell me?
It is also called the Data Link Conn. or DLC in the second diagram.
http://i54.photobucket.com/albums/g9...ays/89f150.jpg
http://i54.photobucket.com/albums/g9...taLinkConn.jpg
Good Luck.
The self-test connector is named EEC Test in the photo below, it is under the cover. And is located on the drivers inter fender under the hood.
It is also called the Data Link Conn. or DLC in the second diagram.
http://i54.photobucket.com/albums/g9...ays/89f150.jpg
http://i54.photobucket.com/albums/g9...taLinkConn.jpg
Good Luck.
It is also called the Data Link Conn. or DLC in the second diagram.
http://i54.photobucket.com/albums/g9...ays/89f150.jpg
http://i54.photobucket.com/albums/g9...taLinkConn.jpg
Good Luck.
Fred
1. You are getting Power from the EEC Power Relay to the Fuel Pump Relay Coil.
2. You are getting Power from the Fuse Link at the Starter Solenoid to the Fuel Pump contacts common pin.
3. You are getting Power from the Ignition Switch to the EEC Power relay Coil.
4. Fuel pump & EEC Power relays are OK.
5. Inertia Switch is OK.
6. Fuel Pump Selector Switch is OK.
7. Selected Fuel Pumps are OK.
8. The Wiring & Plugs are OK from the fuel pump relay to the pumps.
9. The Ground for the Pumps is OK.
10. You are getting Power from the Ignition Switch to the EEC Power relay Coil.
And you have just bypassed the EEC Computer so now you may need to look at the EEC Computer, its plug or the small black wire with a green stripe at the NEG (-) Post of the Battery and make sure it has a good ground (connection).
Bill, thank you very much. I'm new to this forum, but belong to a Porsche forum and have received, as well as given, help often on that forum. Porsche is a very different animal and these forums are a blessing. You have taught me a lot about Ford's fuel systems in these few postings and I really appreciate you taking your time to help a Ford newbie!
Fred
Fred
Trending Topics
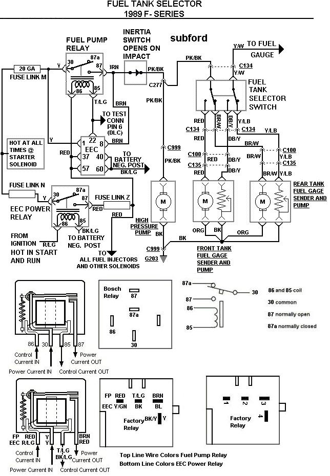
Your welcome and here is a wiring diagram of the 1989 F-series Fuel System:
http://i54.photobucket.com/albums/g9...989FSeries.jpg
And a diagram of the fuel lines:
http://i54.photobucket.com/albums/g9...FuelSystem.jpg
/
http://i54.photobucket.com/albums/g9...989FSeries.jpg
And a diagram of the fuel lines:
http://i54.photobucket.com/albums/g9...FuelSystem.jpg
/
1989 f250 Low Voltage (8 Volts)
I have read this post several time and followed some of the instructions (thanks). I have a 1989 f250 with 5.9 liter engine. My issue is i have tested the voltage all the way back to the fuel pump. It registers at 8 VOlts. I tested the ECC/Fuel Pump Relay and both read 12 volts. I followed the circuit to the fuel tank selector and it also reads 8 volts. I checked the inertia switch and cannot obtain a reading. What else can i do / where else can i check to determine where i am losing voltage?
I have read this post several time and followed some of the instructions (thanks). I have a 1989 f250 with 5.9 liter engine. My issue is i have tested the voltage all the way back to the fuel pump. It registers at 8 VOlts. I tested the ECC/Fuel Pump Relay and both read 12 volts. I followed the circuit to the fuel tank selector and it also reads 8 volts. I checked the inertia switch and cannot obtain a reading. What else can i do / where else can i check to determine where i am losing voltage?
NO FUEL PRESSURE AT FUEL RAIL
truck won't start and i am getting "no fuel pressure at fuel rail". I recently replaced the fuel tank and pump on the rear tank (side tank is out). I tested the pressure before the inline pump and after and the filter as well it is at 45 PSI. I also replaced the fuel pressure regulator. When i test the fuel rail I get 0 PSI. I previously just took the schrader valve out and it pumped some fuel out (free flowing). I assumed it was ok. What else can I do. Can the fuel rail be clogged? I am testing the fuel pressure with a fuel pressure testing kit.
Your welcome and here is a wiring diagram of the 1989 F-series Fuel System:
http://i54.photobucket.com/albums/g9...989FSeries.jpg
And a diagram of the fuel lines:
http://i54.photobucket.com/albums/g9...FuelSystem.jpg
/
http://i54.photobucket.com/albums/g9...989FSeries.jpg
And a diagram of the fuel lines:
http://i54.photobucket.com/albums/g9...FuelSystem.jpg
/
thank you, i got it all figured out by disconnectin plugs and using my power probe!
Had to modify my side tank to accept the pump motor from a 92 for my 89 so dumb this 89 with 3 fuel pumps one in each tank, then the 92 just had them in tank. hope i dont kill anything with the 45psi tank in the low pressure system now. i dont think it will matter since it feeds another 45psi frame pump then the fuel injection regulator regulates it to what it needs. we will see....
lots of swearing in the barn tonight for sure. glad thats over with.
Had to modify my side tank to accept the pump motor from a 92 for my 89 so dumb this 89 with 3 fuel pumps one in each tank, then the 92 just had them in tank. hope i dont kill anything with the 45psi tank in the low pressure system now. i dont think it will matter since it feeds another 45psi frame pump then the fuel injection regulator regulates it to what it needs. we will see....
lots of swearing in the barn tonight for sure. glad thats over with.






