Notices
Pre-Power Stroke Diesel (7.3L IDI & 6.9L) Diesel Topics Only

Stancor GPR

Thread Tools
 
Search this Thread
 
Old Mar 14, 2020 | 12:46 PM
  #1  
Jfg21078's Avatar
Jfg21078
Thread Starter
|
Junior User
Joined: Dec 2010
Posts: 62
Likes: 0
Stancor GPR

Just replaced all GPs and plugs to them. Trying to upgrade my GPR to the stancor but not 100% on the wiring for it. My PSD was easy because of all the write-ups online. The idi GPR is different because of the pedestal and bus bar on it. Anyone have a pic they can post of how they wired theirs and how it’s mounted. Thanks
 
Reply
Old Mar 14, 2020 | 02:09 PM
  #2  
lonewolf_'s Avatar
lonewolf_
Scope Wizard
Joined: May 2019
Posts: 6,530
Likes: 25
I just mounted mine next to the starter Relay on my 93... I use manual control, I don't even have the OEM controller installed anymore.
 
Reply
Old Mar 14, 2020 | 02:20 PM
  #3  
lonewolf_'s Avatar
lonewolf_
Scope Wizard
Joined: May 2019
Posts: 6,530
Likes: 25
IF you are trying to use it with the controller then you will find it easier to remove the controller first and then do mods to make the Stancor bolt to the controller and you will have to bend the Shunt Bar as required.



this shows OEM wiring and modded for manual control.
 
Reply
Old Mar 14, 2020 | 02:26 PM
  #4  
Jfg21078's Avatar
Jfg21078
Thread Starter
|
Junior User
Joined: Dec 2010
Posts: 62
Likes: 0
Originally Posted by lonewolf_
IF you are trying to use it with the controller then you will find it easier to remove the controller first and then do mods to make the Stancor bolt to the controller and you will have to bend the Shunt Bar as required.



this shows OEM wiring and modded for manual control.
at this point I was aiming to just continue using controller. I didn’t use that shunt when I originally hooked it up and now I’m afraid I screwed something up.
when I first changed out all the plugs I turned the key to see how long wts light came on for. It was on for at least 10 seconds so I was excited. It originally would only come on for maybe 5 seconds. 2 of the wires were actually severed.
so before actually starting I decided to hook up the stancor. I compared it to my PSD and also another write up I found online of a psd. Thought I had it right. Went to try and start and WTS light came on for 3 seconds. Thought ****, might as well see if she starts. No go. So I hooked factory one back up and now I don’t even get a WTS light. Great. I spent hours changing out plugs and wires on this damn van only to possibly mess something up at the end. I never used that bus bar to connect back to that stud on the plastic pedestal so maybe I burnt something up?
 
Reply
Old Mar 14, 2020 | 02:57 PM
  #5  
lonewolf_'s Avatar
lonewolf_
Scope Wizard
Joined: May 2019
Posts: 6,530
Likes: 25
the buss bar has to be there for the controller to function it is for current sensing for the controller... if current is not sensed between the Green and yellow wires the controller will not function properly.

it's been at least 20 years since I have repaired any of these controllers But IF I remember right .... what generally happens when the Grn and Yellow wire are disconnected is that the controller fires the relay and when current is not detected it disables the relay.. this happens real fast, and also the correct plugs must be installed because they are used as a PTC sensor for After Glow and if the resistance in the GP Circuit is incorrect you get stupid stuff like constant cycling of the Relay.... The Controller also has Thermal sensor inside of it too... one day I'll dig up my old schematics from where I Reversed engineered these controllers and maybe post a schematic, because I don't think there are any floating around the Internet.

So to answer the question... it's possible the controller could be damaged by not being connected correctly ... try hook it up as it should be.... also I'm not sure what the coil Resistance is on the OEM relay and if the Stancor which is 21 Ohm is compatible with the Controller ..... this is why I went the Manual route when I did mine and that was at least 15 years ago.
 
Reply
Old Mar 14, 2020 | 03:15 PM
  #6  
Jfg21078's Avatar
Jfg21078
Thread Starter
|
Junior User
Joined: Dec 2010
Posts: 62
Likes: 0
I tried to subvert the bus bar by hooking green/yellow/brown to one stud together. I also mounted the GPR to the stud coming out of controller that the bus bar was attached to. At the time I didn’t think that stud had any value to it so at this point I’m assuming I fried it. Awesome
 
Reply
Old Mar 18, 2020 | 04:15 AM
  #7  
Jfg21078's Avatar
Jfg21078
Thread Starter
|
Junior User
Joined: Dec 2010
Posts: 62
Likes: 0
So I bought new motorcraft GPR/controller...$130. And still same symptoms. No WTS light and no start. Could I have possibly ruined all my brand new plugs? I just don’t see that as likely. Before I start testing all the plugs, is there anywhere obvious I should be looking? I’m assuming there’s no fuse that could be responsible.
 
Reply
Old Mar 19, 2020 | 12:22 PM
  #8  
lonewolf_'s Avatar
lonewolf_
Scope Wizard
Joined: May 2019
Posts: 6,530
Likes: 25
GP system troubleshoot guide......Maybe the Light bulb is bad ?
 
Reply
FTE Stories

Ford Trucks for Ford Truck Enthusiasts

story-0

Top 10 Ford Truck Tragedies

 Joe Kucinski
story-1

AEV FXL Super Duty - the Super Duty Raptor Ford Doesn't Make

 Brett Foote
story-2

Lobo Vs Lobo: Proof the F-150 Lobo Should Be Even Lower!

 Michael S. Palmer
story-3

Ford's 2001 Explorer Sportsman Concept Looks For a New Home

 Verdad Gallardo
story-4

10 Best Ford Truck Engines We Miss the Most!

 Joe Kucinski
story-5

2026 Shelby F-150 Off-Road: Better Than a Raptor R?

 Brett Foote
story-6

2027 Super Duty Carhartt Package First Look: 12 Things You NEED to Know!

 Michael S. Palmer
story-7

10 Most Surprising 2026 Ford Truck Features!

 Joe Kucinski
story-8

Top 10 Ford Trucks Coming to Mecum Indy 2026

 Brett Foote
story-9

5 Best / 5 Worst Ford Truck Wheels of All Time

 Joe Kucinski
Old Mar 20, 2020 | 03:47 AM
  #9  
Jfg21078's Avatar
Jfg21078
Thread Starter
|
Junior User
Joined: Dec 2010
Posts: 62
Likes: 0
Nice guide. I’ll tackle it tomorrow. I don’t have a test light but may get one . I was reading on other threads that test lights are a better indicator than resistance readings?

also I measured voltage on the GPR terminals. The only terminal that’s reading is the one that the hot lead is tied to. All other ones don’t read anything regardless if the key is turned or not. I would think that’s a bad GPR/controller but how can both new and old be doing exact same thing. Maybe plugs are shot and telling controller not to give any power to other terminals? Regardless I’m going to test all my plugs first chance I get
 
Reply
Old Mar 20, 2020 | 05:34 PM
  #10  
Jfg21078's Avatar
Jfg21078
Thread Starter
|
Junior User
Joined: Dec 2010
Posts: 62
Likes: 0
Originally Posted by lonewolf_
GP system troubleshoot guide......Maybe the Light bulb is bad ?
so I failed pinpoint test A5 which is telling me the solution is either charge the batteries, which that isn’t the problem, service wiring (which I guess I can trace the two red wires back to wherever they go, or check fusable link. The fusable link sounds most likely but where is that link? I didn’t think they had any fuses related to it
 
Reply
Old Mar 20, 2020 | 06:05 PM
  #11  
lonewolf_'s Avatar
lonewolf_
Scope Wizard
Joined: May 2019
Posts: 6,530
Likes: 25
figure 17 from the run switch terminal... it passes thru the firewall connector to the engine harness


I've seen the wires fry at that Engine connector a few times in the past.
 
Reply
Old Mar 20, 2020 | 06:34 PM
  #12  
lonewolf_'s Avatar
lonewolf_
Scope Wizard
Joined: May 2019
Posts: 6,530
Likes: 25
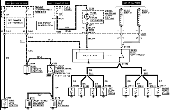
here is another schematic of the system ...



now IF this is on your 1984 IDI that is in your profile then it's hard to say how someone Wired your truck
 
Reply
Old Mar 20, 2020 | 07:00 PM
  #13  
Jfg21078's Avatar
Jfg21078
Thread Starter
|
Junior User
Joined: Dec 2010
Posts: 62
Likes: 0
Ok I see. So the link I’m looking for should be under the dash before it passes thru firewall? Hopefully it’s the same set up as a truck but it’s a van I’m working on. Also it’s a 94 not 84, but maybe that’s what you meant
 
Reply
Old Mar 20, 2020 | 07:04 PM
  #14  
lonewolf_'s Avatar
lonewolf_
Scope Wizard
Joined: May 2019
Posts: 6,530
Likes: 25
Originally Posted by Jfg21078
Ok I see. So the link I’m looking for should be under the dash before it passes thru firewall? Hopefully it’s the same set up as a truck but it’s a van I’m working on. Also it’s a 94 not 84, but maybe that’s what you meant
no I saw 1984 F150 in your profile..... But OK you have cleared up we are working on a 94

Fuse link C and D are on the starter Relay Battery terminal... I don't think that is your problem as you have Fire on the Glow Plug Relay Large terminal... the problem seems to be from the Ignition switch the Red/LtGRN wires that go to the small Rectangle Engine connector ... I know the Van wiring is a bit different... but not so much for the GP system.
 
Reply
Old Mar 20, 2020 | 07:05 PM
  #15  
Jfg21078's Avatar
Jfg21078
Thread Starter
|
Junior User
Joined: Dec 2010
Posts: 62
Likes: 0
Originally Posted by lonewolf_
no I saw 1984 F150 in your profile..... But OK you have cleared up we are working on a 94
oh shoot I forgot about that truck . Got rid of her like 10 years ago 😅
 
Reply



All times are GMT -5. The time now is 08:05 PM.

story-0
Top 10 Ford Truck Tragedies

Slideshow: Top 10 Ford truck tragedies.

By Joe Kucinski | 2026-05-18 19:34:33


VIEW MORE
story-1
AEV FXL Super Duty - the Super Duty Raptor Ford Doesn't Make

And it might be even better than that.

By Brett Foote | 2026-05-18 19:26:42


VIEW MORE
story-2
Lobo Vs Lobo: Proof the F-150 Lobo Should Be Even Lower!

Slideshow: Does lowering an F-150 Lobo RUIN the ride quality?

By Michael S. Palmer | 2026-05-18 19:20:37


VIEW MORE
story-3
Ford's 2001 Explorer Sportsman Concept Looks For a New Home

Slideshow: Ford's bizarre fishing-themed Explorer concept has resurfaced after spending decades largely forgotten.

By Verdad Gallardo | 2026-05-12 18:07:46


VIEW MORE
story-4
10 Best Ford Truck Engines We Miss the Most!

Slideshow: The 10 best Ford truck engines we miss the most.

By Joe Kucinski | 2026-05-12 13:09:47


VIEW MORE
story-5
2026 Shelby F-150 Off-Road: Better Than a Raptor R?

Slideshow: first look at the 810 hp 2026 Shelby F-150 Off-Road!

By Brett Foote | 2026-05-12 12:50:07


VIEW MORE
story-6
2027 Super Duty Carhartt Package First Look: 12 Things You NEED to Know!

Slideshow: Everything You Need to Know about the 2027 Super Duty Carhartt Package!

By Michael S. Palmer | 2026-05-07 17:51:06


VIEW MORE
story-7
10 Most Surprising 2026 Ford Truck Features!

Slideshow: 10 most surprising Ford truck options/features in 2026.

By Joe Kucinski | 2026-05-05 11:17:22


VIEW MORE
story-8
Top 10 Ford Trucks Coming to Mecum Indy 2026

Slideshow: Here are the top 10 Fords coming to Mecum Indy 2026.

By Brett Foote | 2026-05-04 13:49:49


VIEW MORE
story-9
5 Best / 5 Worst Ford Truck Wheels of All Time

Slideshow: The 5 best and 5 worst Ford truck wheels of all time

By Joe Kucinski | 2026-04-29 16:49:01


VIEW MORE